Home » Demarrage Statorique 2 Temps 1 Sens » Demarrage Statorique 2 Temps 1 Sens
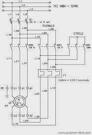
Demarrage Statorique 2 Temps 1 Sens












































